磐龍技術資料
聯系我們
- 聯系人:郭經理
- 傳真:010-69552656
- 電話:400-0346-119
- 電話:010-57113119
- 郵箱:506665119@qq.com
- 地址:北京通州區新華北路117號
磐龍PWZ0.8/SPL系列泡沫噴霧滅火裝置
時間:2018-10-13 11:37:35 品牌: 磐龍
![[!--oldtitle--]](/d/file/qitimiehuo/2018-10-13/406b3f598504dae36f0f0c27cb80d4a1.jpg)
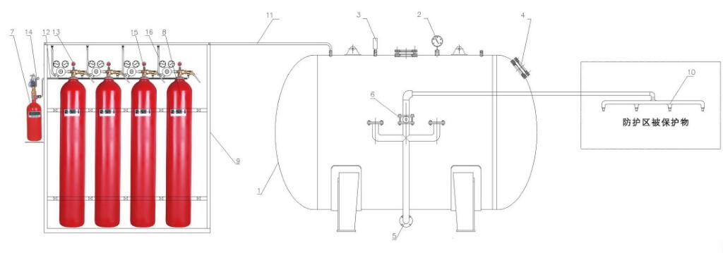
一、泡沫噴霧滅火裝置簡介
泡沫噴霧滅火裝置是由泡沫液儲罐、泡沫滅火劑、管網、分區閥、泡沫噴霧噴頭、驅動氣體瓶組、驅動管路、動力瓶組、集流管等部件組成,采用高效泡沫液作為滅火劑,在一定壓力下通過專用泡沫噴霧噴頭,將滅火劑噴射到被保護物上,使之迅速滅火的一種新型滅火裝置。本裝置同時吸收了水霧滅火和泡沫滅火的特點,技術先進、滅火效率高、安裝維護簡單,是一種高效、安全、經濟、環保的滅火裝置。裝置具有自動、手動和機械應急操作三種啟動方式。
二、泡沫噴霧滅火裝置應用場所
本裝置主要適用于以下火災:
1)固體火災
2)液體火災或可熔化的固體火災
典型應用場所:
1)油浸電力變壓器
2)燃油鍋爐房
3)燃油發電機房
4)小型石油庫
5)小型儲油罐
6)小型汽車庫
7)小型修車庫
8)船舶機艙及發動機艙等。
三、泡沫噴霧滅火裝置產品特點
本裝置采用高效合成型水系泡沫滅火劑,具有以下特點:
1)可用于撲滅固體火災、液體或可熔化的固體火災,特別適用于撲救熱油流淌火災;
2)滅火劑使用量小,無毒,并具有生物降解性,不污染環境,具有良好的阻燃和絕緣性能,對設備無影響;
3)滅火迅速、無復燃;
4)采用氣體儲壓式動力源,無需消防水池和配置給水設備。
四、泡沫噴霧滅火裝置主要技術參數
| 產品型號規格 | PWZ0.8/(泡沫液儲罐容積)SPL | |||||||||
| 泡沫液儲罐容積(L) | 1500 | 2500 | 3500 | 4000 | 4500 | 5000 | 5500 | 6000 | 6500 | 7000 |
| 滅火劑工作壓力 | 0.8 MPa | |||||||||
| 連續供給時間 | >20 min | |||||||||
| 滅火劑供給強度 | 24L/min·m2 | |||||||||
| 水霧噴頭工作壓力 | ≥0.35 MPa | |||||||||
| 動力瓶組容器 | 80L | |||||||||
| 動力瓶組充裝壓力 | 13.5 MPa | |||||||||
| 啟動瓶充裝壓力 | 6 MPa | |||||||||
| 啟動瓶、動力瓶氣體 | 氮氣 | |||||||||
| 工作啟動電源 | DC24V,1.5A | |||||||||
| 啟動方式 | 自動、手動、機械應急操作 | |||||||||
| 使用環境溫度 | 4 ℃ ~ 50 ℃ | |||||||||
|
注: 1、列表中規格大為7000升,正常供貨規格可達20000升,超出20000升需定制。 |
||||||||||









